Category Article
Á¤º¸Åë½Å½Ã¼³ÀÇ ³úÇØ´ëÃ¥
2006-08-01

¼­·ÐÅë½Å¼³ºñÀÇ ³úÇØ°¡ Áõ°¡Çϰí ÀÖ´Ù. µû¶ó¼­ IEC(±¹Á¦Àü±âÇ¥ÁØÈ¸ÀÇ)¿¡¼­´Â ½Å±â¼ú¿¡ ÀÇÇÑ °ËÁõ ¹× À̷аú ½ÇÇè¿¡ µû¸¥ °ËÅ並 ´õÇØ, ±¹Á¦Ç¥ÁØÀÇ ½Å±ÔÁ¦Á¤ ¹× °³Á¤À» ÁøÇàÇϰí ÀÖ´Ù. ¿ì¸®³ª¶ó´Â °æÁ¦»ê¾÷¼ºÀÌ ±¹³»ÀÇ ±Ô°Ý¡¤Ç¥ÁØ·ù¸¦ ±¹Á¦±Ô°Ý¿¡ Á¤ÇÕ½Ãų ¹æÄ§À» Á¤Çϰí Àֱ⠶§¹®¿¡, IEC±Ô°ÝÀÇ ¹ø¿ªÀ» º£À̽º·Î ÇØ¼­ JIS±Ô°ÝÀÇ Á¦°³Á¤ÀÌ ÁøÇàµÇ°í ÀÖ´Ù. ÀÌ·± °¡¿îµ¥ ÃÖ±Ù µé¾î ³úÇØ´ëÃ¥¿¡ °üÇÑ JISÀÇ Á¦°³Á¤ÀÌ ÇàÇØÁ®, ¨ç°ÇÃ๰ÀÇ Á÷°Ý³ú·ÎºÎÅÍ º¸È£ ¹× °Ç¹°³»ºÎ¿¡ °úÀü¾Ð ¹ß»ý¹æÁö¿¡ °üÇÑ ±Ô°Ý(JIS A 4201 : 2003), ¨èÀü±â¡¤ÀüÀÚ¼³ºñ¸¦ °£Á¢³ú·ÎºÎÅÍ Áöų ³úº¸È£ ½Ã½ºÅÛ¿¡ °üÇÑ ±Ô°Ý(JIS C 0367-1 : 2003), ¨éÀú¾Ð°èÅë³»±â±âÀÇ Àý¿¬ÇùÁ¶(JIS C 0664 : 2003), ¨ê¼­Áö ¹æÈ£ µð¹ÙÀ̽º ¹× °³º°¼ÒÀÚ¿¡ °üÇÑ ±Ô°Ý (JIS C 5381 ½Ã¸®Áî)ÀÌ »ý±è¿¡ µû¶ó ³úº¸È£±â¼ú Àüü¸¦ Ä¿¹öÇÒ Ã¼°èÀûÀÎ ±Ô°ÝÀÌ ¿Ï¼ºµÆ´Ù.ÇöÀç ÀÌ »õ·Î¿î JIS º¸±ÞÀÌ ÁøÇàµÇ°í ÀÖ°í ±Ô°Ý¿¡ µû¸¥ ´ëÃ¥ÀÌ ¾²¿©Á® °£´Ù°í »ý°¢µÇÁö¸¸, Á¤º¸Åë½Å½Ã¼³³ú¹æÈ£ÀÇ Æ¯Â¡ÀûÀÎ ´ëÃ¥Àº Á¤º¸Åë½ÅÀåÄ¡ÀÇ ÀûÀýÇÑ SPD(¼­Áö ¹æÈ£ µð¹ÙÀ̽º)ÀÇ Àû¿ë°ú Á¢Áö±¸¼ºÀÌ´Ù. º»°í¿¡´Â Á¤º¸Åë½Å½Ã¼³À» °íµµ·Î ³ú¹æÈ£ Çϱâ À§ÇØ, ÃֽŠIEC ±Ô°ÝÀ» ±âÃÊ·Î ÇÑ Åë½Å°èÀÇ SPD ¼³Ä¡¿¡ µû¸¥ ³úÇØ´ëÃ¥±â¼ú ¹× ITU - T(±¹Á¦Àü±âÅë½Å¿¬ÇÕÀü±âÅë½ÅÇ¥ÁØÈ­) ±Ô°Ý¿¡ ±Ù°ÅÇÑ Á¤º¸Åë½Å½Ã¼³ ƯÀ¯ÀÇ Á¢Áö±¸¼º¿¡ ´ëÇØ ¼Ò°³ÇÑ´Ù.SPDÀÇ Àû¿ëÁöħIEC 61643-22´Â Åë½Å, ½Åȣȸ¼±¿¡ ´ëÇÑ SPD ¹× Àü·Â¼±¿ë SPD¿Í µ¿ÀÏÇÑ ±¤Ã¼¿¡ ÀÖ´Â Åë½Å ¶Ç´Â ½ÅÈ£¿ë SPD¸¦ ³»ÀåÇÏ´Â SPD±ºÀÇ Àû¿ë±âÁØÀ¸·Î ÇØ¼­, SPDÀÇ Çʿ伺, ¼±Á¤, ¼³ºñ ¹× °èȹÀÇ Æò°¡, Åë½Å, ½ÅÈ£¼±¿¡ ¼³Ä¡ÇÑ SPD ¹× SPD¿Í ITÀåÄ¡°£ÀÇ ÇùÁ¶¸¦ ´Þ¼ºÇÏ´Â ¹æÄ§À» Á¦°øÇϰí ÀÖ´Â °ÍÀ¸·Î, ÇöÀç JISÈ­°¡ ÁøÇàµÇ°í ÀÖ´Ù. À̰Ϳ¡ ÀÇÇϸé SPDÀÇ »ç¿ëÆÇÁ¤Àº ³×Æ®¿öÅ©¿Í ½Ã½ºÅÛ ¸®½ºÅ©¸¦ °í·ÁÇÑ ºÐ¼®¿¡ ±Ù°ÅÇØ °áÁ¤ÇÑ´Ù. Åë½Å ¹× ½Åȣȸ¼±ÀÇ ½Ã½ºÅÛÀº ³ú, Áö¶ô, Àü·Â¶óÀÎ ¹× ºÎÇÏÀÇ ½ºÀ§Äª¿¡ ÀÇÇÑ °úÀü¾ÐÀÇ ¿µÇâÀÌ Áß¿äÇÑ ¹®Á¦ÀÌ´Ù. ¸¸¾à ÀÌ ¶óÀÎÀ» º¸È£ÇÏÁö ¾ÊÀ¸¸é ITÀåÄ¡¿¡ »ý±â´Â °úÀü¾Ð ¸®½ºÅ©°¡ ³ô¾ÆÁø´Ù. SPDÀÇ ÇùÁ¶´Â º¸È£ÇÒ ITÀåÄ¡¿Í SPD´Â ¹°·Ð SPD°¡ º¹¼öÀÏ °æ¿ì´Â SPD°£ÀÇ »óÈ£ÀÛ¿ëÀÇ ½ÇÇöÀ¸·Î ´Þ¼ºÇÑ´Ù. ÇùÁ¶´Â ¾Õ ´Ü¶ôÀÇ SPDÀÇ Àü¾Ð¹æÈ£ ·¹º§ ¹× Åë°úÀü·ù(let-through current)°¡ ´ÙÀ½ ´Ü¶ôÀÇ SPD ¶Ç´Â ITÀåÄ¡ÀÇ ³»·ÂÀ» ³ÑÁö ¾Ê´Â °ÍÀÌ Áß¿äÇÏ´Ù.1. °úÀü¾ÐÀÇ °áÇÕ ¸ÞÄ¿´ÏÁò<±×¸² 1>¿¡ IEC 61643-22°¡ ³ªÅ¸³»°í ÀÖ´Â ³ú µîÀÇ °úµµ¿ø°ú °ÇÃà°è¡¤Àü·Â°è¡¤Åë½Å°è°£ÀÇ °áÇÕ ¸ÞÄ¿´ÏÁò°ú ½ÃÇèÆÄÇüÀÇ ±Ô°ÝÀ» ³ªÅ¸³½´Ù. Åë½Å ¹× ½Åȣȸ¼±¿¡ SPDÀÇ Àû¿ëÀ» °ËÅäÇÒ °æ¿ì, °¡´É¼º ÀÖ´Â °úÀü¾Ð ¹× °úÀü·ù¿øÀ» °áÁ¤ÇÏ°í ±× ¹ß»ý¿ø¿¡¼­ ¿¡³ÊÁö°¡ ¾î¶»°Ô ³×Æ®¿öÅ©¿Í °áÇÕÇÏ´ÂÁö¸¦ °áÁ¤ÇÏ´Â °ÍÀÌ Áß¿äÇÑ´Ù. °Ç¹°·ÎÀÇ Á÷°Ý³ú(S1)¿¡ ÀÇÇØ ÀúÇ×°áÇÕ ¹× ÀüÀÚÀ¯µµ°áÇÕÀ¸·Î Åë½Å¼± ¹× Á¢Áö¼±¿¡ ³ú¼­Áö°¡ ħÀÔÇÑ´Ù. À̰°ÀÌ °ÇÃ๰ÀÇ ±Ù¹æ³ú(S2), Åë½Å¼±ÀÇ Á÷°Ý³ú(S3), ¹èÀü¼±ÀÇ ±Ù¹æ³ú(S4), Àû¿ë±³·ùÀÇ ¿µÇâ¿¡ µû¶ó, Åë½Å¼±, Àü¿ø¼±, Á¢Áö¼±À¸·Î ÀúÇ×°áÇÕ ¹× À¯µµ°áÇÕ¿¡ µû¸¥ ¼­Áö°¡ ħÀÔÇÑ´Ù. °áÇÕÀÇ °­ÇÔÀº °ÇÃ༳°è´Ü°è¿¡¼­ Àú°¨ÇÒ ¼ö ÀÖ°í, Á¢Áö¿¡ °üÇØ¼­´Â Åë½Å°è¿Í Àü·Â°èÀÇ ÇǷڱ⸦ µîÀüÀ§º»µùÇØ¼­ ±âÃÊÁ¢Áö±ØÀ¸·Î Á¢¼ÓÇÏ´Â µî °ÇÃà°è, Àü·Â°è, Åë½Å°è¸¦ Á¾ÇÕÀûÀ¸·Î °í·ÁÇÑ ³úÇØ´ëÃ¥ÀÌ ÇÊ¿äÇÏ´Ù. <±×¸² 1>¿¡´Â ´Ü¼øÈ­¸¦ À§ÇØ Á÷°Ý³ú°¡ 1°³ÀÇ µµÃ¼¸¦ Èê·¯°¡´Â ¸ð½ÀÀ» ±×¸®°í ÀÖÁö¸¸, JIS A 4201(2003)¿¡´Â º¹¼öÀÇ Àü·ù°æ·Î¸¦ º´·Ä·Î Çü¼ºÇÔ°ú ÇÔ²², ±æÀ̸¦ ÃÖ¼Ò·Î Áöų °ÍÀÌ ±ÔÁ¤µÇ¾î ÀÖ´Ù. ÀÌ ¼³°è¿¡ ÀÇÇØ Á÷°Ý³úÀÇ Àü·ù´Â ºÐ·ùÇϱ⠶§¹®¿¡ À¯µµ°áÇձⱸ¿¡ ÀÇÇÑ ¼­ÁöÀü¾Ð·®À» Àú°¨ÇÒ ¼ö ÀÖ´Ù. ¶Ç ±×¸²¿¡´Â 1Á¡ÀÇ ³ú¹æÈ£º»µù(d)À» ±¸Ã¼ÀûÀ¸·Î ³ªÅ¸³»°í ÀÖ´Ù. ÀÌ ¹èÄ¡´Â °Ç¹° ÀüºÎ¿¡ ¼­ºñ½º ÀÎÀԺθ¦ 1Á¡ÀÇ °øÅëÁ¢ÁöÁ¡(ÁÖµîÀüÀ§º»µù¹Ù)¿¡¼­ º»µùÇϰí ÀÌ °øÅëÁ¢Áö´Â ÀÎÇϵµÃ¼¿¡ 1Á¡ Á¢¼ÓÇÑ Àü·Â°ú ÀûÇÕÀÌÀ¯¿¡ µû¸¥ ºÐ¸®Á¢ÁöÀÌ´Ù. °Ç¹°ÀÇ ¸ðµç ¼­ºñ½ºÀÎÀÔ±¸´Â ºôµù ½Ã½ºÅÛÀ» ÀüºÎ µîÀüÀ§È¯°æÀ¸·Î Çϱâ À§ÇØ ÀÌ Á¢ÁöÁ¡¿¡ Á¢¼ÓÇÑ´Ù. ÀÌ ¹èÄ¡³»¿¡´Â °¢ Ç÷ξî, ¼³ºñ½Ç, ¼³ºñ°¡°¡ ÄÉÀ̺í ÀÎÀÔ±¸¿¡ °øÅëÁ¢Áö±âÁØÁ¡¿¡ ÀÇÇØ µîÀüÀ§È¯°æÀ» ½ÇÇöÇÒ ¼ö ÀÖ´Ù. ¸ðµç ¼­ºñ½º ÀÎÀÔ¿µ¿ªÀº ÀÌ Æ÷ÀÎÆ®(SPD¸¦ ³¥Áö ¶Ç´Â Á÷Á¢ÇÒÁö)¿¡¼­ ÁöÀüÀ§±âÁØÀÌ µÈ´Ù. ÀÌ ·ÎÄà µîÀüÀ§º»µù Æ÷ÀÎÆ®´Â ÀÏÁ¡ÀÇ °Ç¹°ÀÇ ÁÖ¿äÇÑ º»µù¿¡ Á¢¼ÓÇϰí, ´ëÁö¿¡ ºÐ¸®Á¢¼ÓÇÏÁö ¾Ê´Â´Ù.

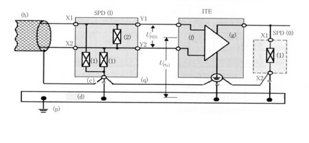
2. SPDÀÇ ¼±Á¤<±×¸² 2>¿¡ ³ú¹æÈ£±¸¼º¿¹¿Í ¹æÈ£¿µ¿ªÀ» ³ªÅ¸³½´Ù. ITÀåÄ¡(ITE)¸¦ º¸È£Çϱâ À§ÇØ ³úº¸È£¿µ¿ª(LPZ)À» LPZ 0A, LPZ 0B, LPZ 1, LPZ 2, LPZ 3À¸·Î ±¸ºÐÇϰí, LPZ 1 ~ LPZ 3 °¢°¢ÀÇ °æ°è¿¡ SPD¸¦ ¼³Ä¡Çϰí, ´Ü°èÀûÀ¸·Î °úÀü¾Ð¡¤°úÀü·ù ·¹º§À» Àú°¨½ÃŲ´Ù. º¸È£¿µ¿ªÀÇ °³³äÀº °Ç¹°ÀÇ ÀÔ°í¿¡ ³õÀº Á¦ÀÏÀÇ SPD(j, m)´Â ÁÖ·Î ³ú¼­ÁöÀÇ Å« ¿¡³ÊÁö 󸮸¦ ´ã´çÇϰí, Åë½Å¼³ºñ³»ºÎÀÇ ´ëÀü·ù ¼­ÁöÀü·ùÀÇ Ä§ÀÔÀ» ¸·´Â´Ù. ÀÌ SPD¿¡ ÀÇÇÑ ÀÌÇÏÀÇ ÇÏ·ù¿¡ ÀÖ´Â SPD·Î ¼­Áö ¿¡³ÊÁö°¡ Àú°¨ÇÒ ¼ö ÀÖ´Ù. ´ÙÀ½ ´Ü°èÀÇ SPD(k, 1 ¶Ç´Â n, o)´Â ¼­Áö·¹º§À» ÀÌÇÏÀÇ ÇÏ·ùÀÇ ¹æÈ£ ¶Ç´Â ÀåÄ¡°¡ Çã¿ëÇÒ ¼ö ÀÖ´Â °ªÀ¸·Î ´õ¿í Àú°¨ÇÑ´Ù.SPDÀÇ ³»·®Àº º¸È£¿µ¿ªÀÇ ´Ü°è ¹× <Ç¥ 1>¿¡ ±âÀçÇÑ Àü¾Ð¹æÈ£ ·¹º§¿¡ µû¶ó ¼±Á¤ÇÑ´Ù. SPDÀÇ Àü¾Ð¹æÈ£ ·¹º§ UP°¡ ´ÙÀ½ÀÇ SPD ¶Ç´Â ITÀåÄ¡·Î ±ÔÁ¤ÇØ¾ß ÇÒ Àü¾Ð°ª º¸´Ù ³·¾Æ Áöµµ·Ï ¼±Á¤ÇÑ´Ù. <Ç¥ 1>¿¡¼­ ³úº¸È£¿µ¿ªÀÇ ¼±Á¤Àº °æ°è LPZ 0/1ÀÇ Àü³úÀü·ù IBÀÇ ºÎºÐ(ºÎºÐ³úÀü·ùIPC)°¡ SPD(j)°æÀ¯·Î IT½Ã½ºÅÛÀ¸·Î ÀúÇ×°áÇÕÇÏ´Â °ÍÀ» ÀüÁ¦·ÎÇÑ´Ù. IT½Ã½ºÅÛ³»¿¡ Àü¹ÝÇÏ´Â ÃÖÁ¾ÀûÀÎ ³úÀü·ùÆÄÇüÀº ½Ã½ºÅÛÀÇ ¹è¼± ¹× SPDÀÇ µ¿ÀÛ¿¡ ÀÇÇØ º¯È­ÇÑ´Ù. SPD(j)ÀÇ ¹æÈ£·¹º§ÀÌ ±â±âÀÇ ³»·Â·¹º§ º¸´Ù ³ôÀº °æ¿ì´Â SPD(j)¿Í Çù·ÂÇÏ¿© ÀûÀýÇÑ ¹æÈ£·¹º§À» °¡Áø SPD¸¦ ¼³Ä¡ÇÑ´Ù. ´ëü¾ÈÀ¸·Î ÀûÀýÇÑ Àü¾Ð¹æÈ£ ·¹º§À» °¡Áø SPD¸¦ SPD(j)·Î ¹Ù²ã ³õ´Â´Ù. ³ú°ÝÀÇ ÀüÀÚÈ¿°ú ¶Ç´Â ¹Ì¸® ¼³Ä¡Çϰí ÀÖ´Â SPDÀÇ °úµµÀûº¯È­¿¡ µû¶ó À¯±âÇÒ ¼­ÁöÀü·ù´Â 8/20§ÁÀÇ Àü·ùÆÄÇüÀÌ´Ù. IT³×Æ®¿öÅ© ¹× Åë½Åȸ¼±¿¡ ±ÙÁ¢Çϰí, ±× ȸ¼±¿¡ Á¢¼ÓÇϰí ÀÖ´Â IT ÀåÄ¡¿¡¼­ ¶³¾îÁ®ÀÖ´Â ³ú°Ý¿¡ ÀÇÇØ À¯±âÇÏ´Â Àü¾ÐÀº 10/700§ÁÀÇ Àü¾ÐÆÄÇüÀÌ´Ù.Åë½Åȸ¼±ÀÌ ¼ÛÀü¼±ÀÇ Áö¶ô»ç°í¿¡¼­ °úÀü¾ÐÀ» ¹ÞÀº °æ¿ì¸¦ »óÁ¤ÇÏ°í ±¹¼ÒÀÇ ´ëÁö°£Àü¾ÐÀº SPD¸¦ Åë½Åȸ¼±°ú Á¢Áö´ÜÀÚ¿ÍÀÇ »çÀÌ¿¡ Á¢¼ÓÇÏ¿© Á¦ÇÑÇÑ´Ù. ´Ü¸»±â±âÀÇ Àý¿¬³»·ÂÀº ¹æÈ£ µð¹ÙÀ̽ºÀÇ ¹æÀü°³½ÃÀü¾Ð ¹× ´ëÁö±îÁöÀÇ ¹è¼± ÀÎÇÇ´ø½º¸¦ °í·ÁÇØ ³Ö¾î ¼±Á¤Çϰí, ±× ¼Ò¿ä¼º´ÉÀº ITU-T±Ç°í K20, K21 ¹× K45 µî¿¡ ±âÃÊÇÑ Á¦Ç°±º ¶Ç´Â Á¦Ç°¿¡¼­ ¼±Á¤ÇÑ´Ù.3. °ÇÃ๰ ³»ºÎÀÇ IT½Ã½ºÅÛ¿¡ ´ëÇÑ ³úÀ¯µµ°úÀü¾ÐÀÇ ¿µÇâ³úÀ¯µµ°úÀü¾ÐÀº °ÇÃ๰³»¿¡ ³ªÅ¸³ª°í, Àü¼úÇÑ ¸ÞÄ¿´ÏÁò¿¡ ÀÇÇØ ³»ºÎ ³×Æ®¿öÅ©¿Í °áÇÕÇÑ´Ù. ÀÌ °úÀü¾ÐÀº ÀϹÝÀûÀ¸·Î ´ëÁö°£ÀÌÁö¸¸, ¼±°£¿¡ ³ªÅ¸³ª´Â °æ¿ì°¡ ÀÖ´Ù. Á¤º¸Åë½ÅÀåÄ¡³»ÀÇ ºÎǰ ÆÄ¼Õ, Àý¿¬ÆÄ±«´Â ÀÌ °úÀü¾Ð¿¡ ÀÇÇØ »ý±ä´Ù. ÀÌ ¿µÇâÀ» Á¦ÇÑÇϱâ À§ÇÑ SPD´Â <±×¸² 3>¿¡ µû¶ó ¼³Ä¡ÇÑ´Ù. °°Àº ±×¸²¿¡¼­ (c) : SPD³»ÀÇ ÀüºÎ ´ëÁö°£Àü¾ÐÁ¦ÇÑ ¼­Áö Àü¾Ð¼ÒÀÚ¸¦ Á¢¼ÓÇÏ´Â SPDÀÇ °øÅëÁ¢¼ÓºÎ, (d) : µîÀüÀ§º»µù¿ë ¹Ù, (f) : Á¤º¸±â¼ú ¶Ç´Â Åë½ÅÆ÷Æ® (g) : Àü¿øÆ÷Æ® (h) : Á¤º¸±â¼ú ¶Ç´Â Åë½Åȸ¼± ȤÀº ³×Æ®¿öÅ© (i) : JIS C 5381 - 21ÀÇ <Ç¥ 3>¿¡ µû¸¥ SPD, (o) : JIS C 5381 -1 ÀÇ Å¬·¡½º¥²½ÃÇè¿¡ µû¸¥ Àü¿ø¿ë SPD, (p) : Á¢ÁöµµÃ¼ (q) : ÇÊ¿äÃÖ¼ÒÇÑÀÇ Á¢¼Ó UP(C) : Àü¾Ð¹æÈ£·¹º§·Î Á¦ÇÑÇÑ ´ëÁö°£Àü¾Ð, UP(D) : Àü¾Ð¹æÈ£·¹º§·Î Á¦ÇÑÇÑ ¼±°£Àü¾Ð, X1,X2 : SPD¸¦ Á¢¼ÓÇÏ´Â ¹«ÀåÈ£ÃøÀÇ ´ÜÀÚ·Î, ±× ´Ü°¡°£¿¡ Á¦ÇѼÒÀÚ (1,2)¸¦ ¼³Ä¡ÇÏ´Â Y1,Y2 : ¹æÈ£ÃøÀÇ SPDÁ¢¼Ó´ÜÀÚ, (1) : Ä¿¸Õ¸ðµåÀü¾ÐÀ» Á¦ÇÑÇÏ´Â ¼­ÁöÀü¾Ð¹æÈ£¼ÒÀÚ, (2) : ¼±°£Àü¾ÐÀ» Á¦ÇÑÇÏ´Â ¼­ÁöÀü¾Ð¹æÈ£¼ÒÀÚÀÌ´Ù.Á¤º¸Åë½Å½Ã¼³ÀÇ Á¢ÁöÁ¤º¸Åë½Å½Ã¼³ÀÇ Æ¯Â¡Àº ¿ÜºÎ¿¡¼­ ±× Áö¿ªÀÇ Á¾È¾¹«ÁøÀ¸·Î »± µÑ·¯ÃÄÁø ´Ù¼öÀÇ Åë½Å¼±À» Àâ¾Æ²ô´Â °Í ¹×, °Ç¹°³»ºÎ¿¡µµ ´Ù¸¥ Åë½Å¼³ºñ°£À» ¿«´Â ½ÅÈ£¼±ÀÌ µ¿ÀÏÇ÷ξî´Â ¹°·Ð Ç÷ξµµ ´Ù¼ö Á¢¼ÓµÇ´Â °ÍÀÌ´Ù. ¶Ç, ¿Á»ó¿¡ ¼ö³úºÎ¿Í ¹«¼± ¾ÈÅ׳ª¿ëÀÇ Ã¶Å¾ÀÌ ¼³Ä¡µÈ °æ¿ì°¡ ¸¹±â ¶§¹®¿¡, ÇÇ·Úħ°ú öž¿¡ ³ú°ÝÀÌ ÀÖÀ¸¸é ±× ³úÀü·ù°¡ ºôµùÀÇ Ã¶°ñ, ö±Ù, µéº¸¸¦ ³¢¿ì°í È帣±â ¶§¹®¿¡ ÀåÄ¡ÀÇ Ç÷¹ÀÓÀÌ ±×¿¡ Á¢¼ÓµÇ¾îÀÖÀ¸¸é Åë½ÅÀåÄ¡¿¡ ¿µÇâÀ» ¹ÌÄ¡´Â °ÍÀÌ´Ù. À̰°Àº ¹®Á¦¸¦ ÇØ°áÇϱâ À§Çؼ­´Â Á¤º¸Åë½Å½Ã¼³ÀüüÀÇ Á¢Áö±¸¼º, ÀåÄ¡·¹º§ÀÇ Á¢Áö±¸¼º¿¡ µû¸¥ ´ëÃ¥À» ÇàÇÏ´Â °ÍÀÌ ÇÊ¿äÇÏ´Ù.Á¤º¸Åë½Å½Ã¼³Àüü¿¡¼­ Á¢Áö±¸¼ºÀ¸·Î »ê»ó¹«¼±ÁߴܼҷΠ´ëÇ¥µÇ´Â ¾ÈÅ׳ªÃ¶Å¾ µî¿¡ Á÷°Ý³ú¸¦ ¹Þ±â½¬¿î ½Ã¼³·Î´Â <±×¸² 4>¿¡ ³ªÅ¸³ª´Â ȯ»ó¿¬Á¢Á¢ÁöÀÇ Ã¤¿ëÀÌ ¹Ù¶÷Á÷ÇÏ´Ù. ƯÈ÷ »ê»óÀº ÁÖº¯¿¡ ¹ÙÀ§°¡ ¸¹±â ¶§¹®¿¡, °³°³ÀÇ Á¢Áö ÀÎÇÇ´ø½º¸¦ ÀÛ°ÔÇÏ´Â °ÍÀÌ ¾î·Æ´Ù. ±×·¡¼­ °Ç¹°³»ºÎÀÇ È¯»óÁ¢Áö¸ð¼±, ÁÖÀ§ÀÇ ºÎ¸Å¼³È¯»óÁ¢Áö, ÇÇ·Ú±â¿ëÁ¢Áö, öž ¹× ÇÇ·ÚħÀÇ ÀÎÇϵµ¼± µî, ¸ðµç Á¢Áö¸¦ ¿¬Á¢Çϴ°ÍÀ¸·Î ³ú¼­Áö°¡ ħÀÔÇØµµ ½Ã¼³ÀüüÀÇ Á¢Áö°£¿¡ ÀüÀ§Â÷°¡ »ý±â±â ¾î·Á¿î ±¸¼ºÀÌ µÈ´Ù.

NTT Åë½Å ºôµùÀÇ Á¢Áö±¸¼º¿¡ °üÇØ¼­´Â ³ú µîÀÇ ¹æÇØ¿¡ ´ëÇØ ½Ã½ºÅÛÀÇ ½Å·Ú¼ºÀ» È®º¸ÇÏ´Â ÇÑÆí ±¹Á¦Ç¥Áذú Á¾·¡ÀÇ »ç¿ëÇϰí ÀÖ´Â Á¢Áö¹æ½ÄÀ¸·Î Á¤ÇÕÀ» ÇÑ »õ·Î¿î Á¢Áö±¸¼º¹ýÀ» ä¿ëÇϰí ÀÖ´Ù(<±×¸² 5>). Áï ºôµù ¼³ºñÀüüÀÇ µîÀüÀ§È­¸¦ À§ÇØ ´ëÁöÀÇ Á¢Áö±ØÀº Á¾ÇÕÁ¢Áö±ØÀ¸·Î °í¾ÐÇÇ·Ú±â¿ëÁ¢Áö±Ø ¹× ÇÇ·Úħ¿ëÁ¢Áö±Ø°ú ¿¬Á¢Çϰí ÀÖ´Ù. ¶Ç, °¢ Ç÷ξîÀÇ ¼³ºñ¿¡ ÀúÀÎÇÇ´ø½ºÀÇ Á¢ÁöÁ¢¼ÓÁ¡À» Á¦°øÇϱâ À§ÇØ 325§±ÀÇ Á¢Áö¸ð¼±À» ºÎ¼³Çϰí, ´ëÁöÀÇ Á¢Áö±Ø°úÀÇ Á¢¼ÓÁ¡À» ÀÎÅÍÆäÀ̽º A¶ó°í ÇÑ´Ù. °¢ Ç÷ξîÀÇ Á¤º¸Åë½ÅÀåÄ¡´Â Àý¿¬ºÎ½Ã·Î ¹Ù´Ú°ú Àý¿¬Çϰí, ÀÎÅÍÆäÀ̽º B¶ó°í ºÎ¸£´Â °¢ ÇÃ·Î¾î ¸¶´ÙÀÇ Á¢Áö´ÜÀڹݿ¡ °¢ ÀåÄ¡ÀÇ Á¢Áö¼±À» Á¢¼ÓÇϰí ÀÖ´Ù. µ¿ÀÏ Ç÷ξ ÀÖ´Â ÀåÄ¡ÀÇ Á¢Áö¸¦ ÀüºÎ ÀÎÅÍÆäÀ̽º B·Î 1Á¡ Á¢ÁöÇÏ´Â °ÍÀ¸·Î Ç÷ξº§ÀÇ µîÀüÀ§È­°¡ µµ¸ðµÇ°í ÀÖ´Ù.

°Ô´Ù°¡ °¢ Ç÷ξîÀÇ ÀÎÅÍÆäÀ̽º B¸¦ ºôµùÀÇ Ã¶°ñ, ö±Ù°ú Á¢¼ÓÇÔ¿¡ µû¶ó Ç÷ξî¿Í ÀåÄ¡°£ÀÇ ÀüÀ§Â÷¸¦ ¾ïÁ¦Çϰí ÀÖ´Ù. ¶Ç, ¹«¼±°è, Àü¼Û°è, °¨½ÃÁ¦¾î°è µîÀÇ ´Ù¸¥ ÀåÄ¡°£ ¹× ´Ù¸¥ ÇÃ·Î¾î °£ÀÇ ÀåÄ¡¿¡ °üÇØ¼­´Â ÀÎÅÍÆäÀ̽º C¿¡ ÀÇÇØ »óÈ£°£¼·À» ¸·°í ÀÖ´Ù. ÀÎÅÍÆäÀ̽º C¿¡´Â ´Ù¸¥ Åë½Å ½Ã½ºÅÛ°£ÀÇ Åë½Å¼±¿¡´Â ±Ø·Â±¤ ¸µÅ©¿Í Àý¿¬Æ®·£½º¸¦ »ç¿ëÇÏ´Â °ÍÀ¸·Î ÀåÄ¡ÀÇ ¿ÀÀÛµ¿°ú °íÀåÀ» ¹æÁöÇÒ ¼ö ÀÖ´Ù.Åë½Åºôµù¿¡¼­ Á¢Áö¿Í º»µù±¸¼º¿¡ °üÇØ¼­´Â ITU-TK.27ÀÇ ±Ç°í°¡ ÀÖ´Ù. °øÅë º»µù¸Á¿¡ Á¢¼ÓÇÏ´Â Á¢Áö±¸¼ºÀ¸·Î ¨ç¸Þ½ÃÇüÀÇ ´ÙÁ¡Á¢¼Ó±¸¼º, ¨è½ºÅ¸ÇüÀÇ 1Á¡Á¢¼Ó±¸¼º, ¨é¸Þ½ÃÇüÀÇ 1Á¡Á¢¼Ó±¸¼ºÀÌ ÀÖ´Ù. ¸Þ½ÃÇüÀÇ ´ÙÁ¡Á¢¼Ó±¸¼ºÀº ÀÎÆ¼±×·¹ÀÌÆ¼µåÁ¢Áö·Î ºÒ·Á ¾ÈÅ׳ª¿Í Á¢ÁöÇÏ´Â ¹«¼±ÀåÄ¡¿Í µ¿Ãà ÄÉÀ̺íÀ» ÀÌ¿ëÇÏ´Â Àü¼ÛÀåÄ¡¸¦ Áß½ÉÀ¸·Î ÀÌ¿ëµÆ±â ¶§¹®¿¡ ÀåÄ¡ÀÇ Á¢Áö¼±À» ¸Þ½ÃÇüÀ¸·Î Åë½ÅºôµùÀÇ Ã¶°ñ, ô±Ù, µéº¸ µî¿¡ Á¢¼ÓÇÏ´Â °Í¿¡ µû¶ó ¿ÜºÎ¿¡¼­ ħÀÔÇÏ´Â ³ú¼­Áö¿¡ ´ëÇØ µîÀüÀ§È­ÇÏ´Â °ÍÀ» ÁßÁ¡È­ Çϰí ÀÖ´Ù. ½ºÅ¸ÇüÀÇ 1Á¡ Á¢¼Ó±¸¼ºÀº ¾ÆÀ̽º·¹ÀÌÆ¼µåÁ¢Áö·Î ºÒ·Á, ±³È¯ÀåÄ¡ÀÇ Á¢Áö±¸¼ºÀ¸·Î ´ëÇ¥ÀûÀÎ ±¸¼ºÀÌ´Ù. Åë½ÅºôµùÀÇ ¹Ù´Ú°ú º®, ö°ñ, ö±Ù, µéº¸ µî¿¡¼­ ÀåÄ¡¸¦ Àý¿¬Çϱâ À§ÇØ, °øÀå¿¡¼­ ÀåÄ¡ ·¢ÀÇ ¼³Ä¡¿¡´Â È®½ÇÇÑ Àý¿¬°ø»ç°¡ ÇÊ¿äÇÏ´Ù. ¸Þ½ÃÇüÀÇ 1Á¡Á¢¼Ó±¸¼ºÀº ½ºÀ§ÄªÀü¿ø¿¡¼­ ÀâÀ½Á¦¾î¿Í ¶ó¿ìÅÍ¡¤¼­¹ö µîÀÇ °í¼ÓÀü¼ÛÀåÄ¡ µîÀÇ Á¢Áö±¸¼ºÀ¸·Î À¯¸ÁÇÏ°í ³ÐÀº Á֯ļö´ë¿ªÀ¸·Î Åë°úÇÏ´Â Á¢Áö¸ÁÀÇ ÀúÀÓÇÇ´ø½ºÈ­¸¦ µµ¸ðÇÒ ¼ö ÀÖ´Ù. °á·ÐÁ¤º¸Åë½Å½Ã¼³ÀÇ ³ú¹æÈ£´Â ÀüÀÚÁ¤º¸ÀÇ ÃßÁø°ú À¯ºñÄõÅͽº»çȸ(u-Japan)ÀÇ ½ÇÇö¿¡ ÇʼöÀÌ°í ¾ÕÀ¸·Îµµ ÀåÄ¡ÀÇ °í¼ÓÈ­, ´Ù±â´ÉÈ­, ÀúÀü¾Ðȸ·Î µ¿ÀÛÈ­ÀÇ ÁøÀü°ú ÇÔ²² º¸´Ù ÇÑÃþ °í¼ÓÈ­°¡ ¿ä±¸µÈ´Ù. ÇÑÆíÀ¸·Î´Â ±¤ÆÄÀ̹öÀÇ Ã¤¿ë¿¡ ÀÇÇØ ÀåÄ¡°£ÀÇ Àý¿¬°£¼·¹®Á¦°¡ ÇØ°áµÇ°í ÀÖ´Â ¹Ý¸é, Åë½ÅÀåÄ¡ÀÇ Àü·Â¼Òºñ·®ÀÇ Áõ´ë, °íÁÖÆÄÈ­¿¡ µû¸¥ ÀâÀ½¹®Á¦°¡ ÇöÀúÈ­µÇ°í ÀÖ´Ù. ¾ÕÀ¸·Î ¾ÈÁ¤µÈ Á¤º¸Åë½Å½Ã¼³ÀÇ ½ÇÇö¿¡´Â Åë½Å°è, Àü¿ø°è, °Ç¹°±¸Á¶¿Í Á¢Áö ½Ã½ºÅÛ ÀüüÀÇ ³ú¹æÈ£½Ã½ºÅÛ ¼³°è°¡ Áß¿äÇÑ ¿ªÇÒÀ» ÇÒ °ÍÀ¸·Î »ý°¢µÈ´Ù.

Æ®À­ÅÍ ÆäÀ̽ººÏ

< Energy News >


Copyright(ÁÖ)Àü¿ì¹®È­»ç All rights reserved.